Hệ thống sản xuất sơn thân thiện với môi trường bao gồm bề khuấy, máy nghiền hạt chất lượng cao, bề chứa, bề trộn sơn, bơm vận chuyển, bộ làm lạnh cưỡng bức, đường ống nối, v.v… Bùn được chuyển từ bể khuấy tới máy nghiền hạt thông qua bơm vận chuyển. Bùn nghiền được chuyenr tới bể chứa, nơi bùn đạt tiêu chuẩn sẵn sàng để lấp đầy hoặc tới bước tiếp theo và bùn không đạt tiêu chuẩn sẽ được gửi lại máy nghiền. Sau một hoặc vài lần tiến hành, thông số hoạt động của toàn bộ thiết bị có thể được xác định và quá trình sản xuất tự động sẽ diễn ra.
Thông qua thiết lập hệ thống tối ưu, năng lượng được chuyển tới môi trường nghiền với mức cao nhất. Công nghệ đặc biệt áp dụng bởi thiết bị cho phép lưu lượng vật liệu đạt lớn. Điều này không chỉ giúp đạt mục đích môi trường trong khoảng thời gian ngắn mà còn gây ra sự tăng nhẹ nhiệt độ của vật liệu, giúp kiểm soát hiệu quả nhiệt độ tăng của toàn bộ thiết bị. Bộ làm lạnh cưỡng bức loại bỏ nhiệt nhiều nhất có thể, giúp ngăn vật liệu khỏi bị mất màu hoặc kết tụ.
Thiết bị kiểm soát đa năng được áp dụng, dữ liệu được thu thập bằng PLC và chuyển tới máy tính công nghiệp hoặc màn hình cảm ứng. Người vận hành có thể theo dõi toàn bộ thiết bị thông qua máy tính thuận tiện, giúp sản phẩm phù hợp để nghiền các vật liệu có yêu cầu khắt khe về an toàn cháy nổ và bảo vệ con người.
Hệ thống sản xuất sơn thân thiện với môi trường có thể tự hoàn thiện toàn bộ quy trình phân tán, nghiền, lọc, hút tự động và lấp đầy bán tự động. Chúng tôi cung cấp nhiều loại sản phẩm với đầu vào 800 tấn, 1800 tấn, 4800 tấn, 8800 tấn, 11000 tấn, 18000 tấn, 28000 tấn, 58000 tấn, v.v… Tùy theo nhu cầu sản xuất thực tế của khách hàng, sản phẩm chuyên dụng có thể được chế tạo.
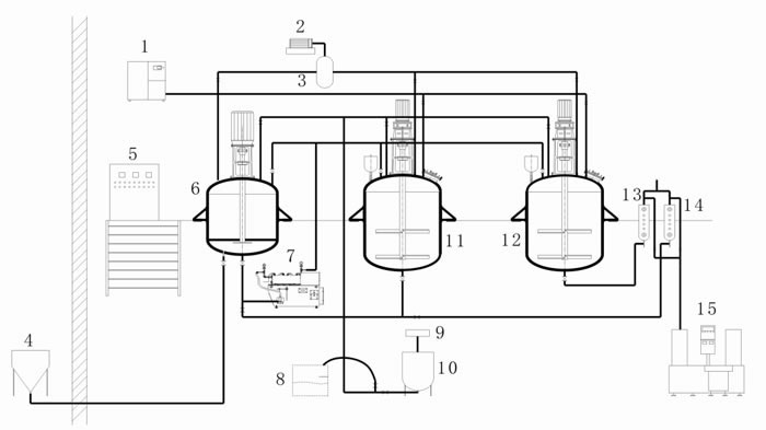
Biểu đồ của hệ thống sản xuất sơn

1. Máy nén khí
2. Bơm chân không
3. Bế chứa chân không
4. Buồng hút bột
5. Hệ thống kiểm soát tuần hoàn
6. Bể tiền phân tán tốc độ cao
7. Máy trộn cát kiểu ngang
8. Bể hút chất lỏng
9. Máy đo mức độ chất lỏng
10. Bể chứa phụ gia
11. Bể phân phối
12. Bể phân phối
13. Bộ lọc túi kiểu giật lùi
14. Bộ lọc túi kiểu giật lùi
15. Máy nạp
Là nhà sản xuất hệ thống sản xuất sơn thân thiện với môi trường chuyên dụng tại Trung Quốc, chúng tôi cung ứng nhiều loại sản phẩm, bao gồm máy nghiền hạt có khuấy, phốt cơ khí cho máy trộn cát, bình phản ứng bằng thép không gỉ, v.v…
Sản phẩm liên quan
Dây chuyển sản xuất sơn phủ | Dây chuyền sản xuất sơn thân thiện với môi trường | Dây chuyền lắp ráp thân thiện với môi trường | Thiết bị sơn